SAAB WIS ONLINE

9-3 (9400) FaultTrace Mode

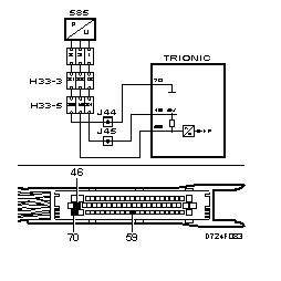
Rectifying the lead

The lead from crimped connection J44 to pin 2 of the female connector is faulty.